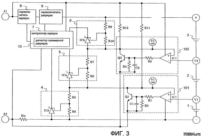
Схема зарядки для вторичной аккумуляторной батареи Изобретение представляет собой схему зарядки вторичной аккумуляторной батареи с
операционными усилителями, подключенными к средней точке множества
последовательно-соединенных элементов аккумуляторной батареи, способную
предотвращать протекание тока зарядки/разрядки к средней точке и
входного/выходного тока от средней точки к каждому элементу
аккумуляторной батареи. Схема зарядки содержит детекторы (4-6)
избыточного напряжения для обнаружения, является ли напряжение каждого
из трех литий-ионных элементов (1-3) аккумуляторной батареи,
составляющих аккумуляторную батарею, избыточным, и контроллер (7)
зарядки для определения состояния перезарядки каждого элемента
аккумуляторной батареи на основе напряжений, обнаруженных детекторами
(4-6) избыточного напряжения, и затем для управления в положение
включено/выключено части (8) переключателя зарядки. Повторители (101,
102) напряжения содержат операционные усилители и npn-транзисторы,
подключенные к средним точкам между элементом (1) аккумуляторной батареи
и элементом (2) аккумуляторной батареи, а также элементом (2)
аккумулятора и элементом (3) аккумулятора, соответственно. Выходы
повторителей (101, 102) напряжения являются основой детекторов (5, 6)
избыточного напряжения, соответственно. Технический результат -
повышение надежности защиты аккумуляторной батареи. 5 з.п. ф-лы, 4 ил.




Для осуществления зарядки аккумуляторной батареи схема зарядки соединена с зарядным устройством. Однако из-за избыточного напряжения
или тока зарядного устройства аккумуляторная батарея может перейти в
состояние перезарядки. Например, если литий-ионный аккумулятор переходит
в состояние перезарядки, он получает избыточную величину напряжения или
тока, вследствие чего аккумулятор нагревается, что вызывает деформацию,
а в некоторых случаях разрушение или возгорание.
Для того чтобы решить описанные выше проблемы, разработаны схемы защиты от перезарядки.
В случае зарядки множества последовательно соединенных элементов
литий-ионных аккумуляторов эта схема защиты от перезарядки контролирует
величину полного напряжения элементов литий-ионных аккумуляторов, а при
превышении величины полного напряжения сверх эталонного,
характеризующего переход элементов литий-ионных аккумуляторов в
состояние перезарядки, прекращает процесс зарядки.
Однако в такой схеме защиты от перезарядки, где определение состояния перезарядки
элементов литий-ионного аккумулятора основано на величине полного
напряжения множества последовательно соединенных элементов литий-ионного
аккумулятора, невозможно определить, находится ли каждый элемент
литий-ионного аккумулятора в состоянии перезарядки и точно узнать
изменение напряжения каждого элемента аккумулятора. Например, допустим,
что в схеме зарядки, имеющей три соединенных последовательно
литий-ионных аккумулятора на напряжение 4,2 В в полностью заряженном
состоянии, зарядка каждого элемента аккумулятора прекращается, когда
напряжение на любом элементе аккумулятора станет равным или выше 4,4 В.
В этом случае, если на каждом из трех элементах полностью заряженного
аккумулятора будет достигнуто напряжение 4,4 В, полное напряжение
аккумулятора составит 13,2 В, что будет определено как состояние
перезарядки и не возникнет никаких проблем. Однако если напряжение на
элементах аккумулятора будет отличаться одно от другого из-за
повреждения или колебаний напряжения, состояние перезарядки каждого
элемента аккумулятора не может быть выявлено точно. Другими словами,
если на трех элементах напряжение составляет 4,2 В, 4,3 В и 4,5 В
соответственно, то полное напряжение будет равно 13,0 В. Хотя не будет
отмечено никаких аномалий, т.к. величина полного напряжения составляет
менее 13,2 В, являющегося критерием состояния перезарядки, напряжение
4,5 В на элементе аккумулятора превышает нормальное значение напряжения
полностью заряженного элемента аккумулятора, и это означает, что
аккумулятор находится в состоянии перезарядки.
Чтобы обнаружить состояние перезарядки любого элемента аккумулятора, необходимо
контролировать напряжение на каждом элементе. Например, на фиг.4
представлена схема зарядки, в которой детектор избыточного напряжения,
соответствующий каждому из множества соединенных элементов литий-ионной
аккумуляторной батареи, непосредственно детектирует напряжение на этом
элементе для определения, не находится ли этот элемент литий-ионной
батареи в состоянии перезарядки.
В зарядном устройстве, показанном на фиг.4, детекторы избыточного напряжения, обозначенные 4-6
соответственно, фиксируют напряжение на каждом из трех последовательно
соединенных элементов аккумуляторной батареи (последовательное
соединение элементов 1-3 аккумуляторной батареи обозначено
«аккумулятор») и подсоединены параллельно каждому элементу 1-3
аккумулятора. Кроме того, имеется контроллер 7 зарядки, определяющий,
находятся ли элементы 1-3 аккумуляторной батареи в состоянии
перезарядки, на основе напряжений, обнаруженных детекторами 4-6
избыточного напряжения, и управляющий включением/выключением части 8
переключателя зарядки.
Дополнительно положительный электрод аккумулятора соединен с входной клеммой А1 через часть 8 переключателя
зарядки, а отрицательный электрод подсоединен к входной клемме А2.
Зарядное или другое подобное устройство соединено с входными клеммами
А1, А2 и таким образом входные клеммы А1, А2 используются для зарядки
элементов 1-3, составляющих аккумуляторную батарею, и, следовательно,
для подачи напряжения на элементы 1-3 аккумулятора. Как показано на
фиг.4, детекторы 4-6 избыточного напряжения, которые подсоединены
параллельно элементам 1-3 аккумулятора и обнаруживают напряжение на
элементах 1-3 аккумулятора, соответственно, состоят из двух
последовательно соединенных сопротивлений и шунтирующих стабилизаторов,
контрольные электроды которых подключены к точкам соединения
сопротивлений. Эти детекторы 4-6 избыточного напряжения определяют, не
превышают ли обнаруженные напряжения аккумуляторов заданные ранее
эталонные напряжения.
В качестве примера рассмотрим процесс определения состояния перезарядки в схеме зарядки, показанной на фиг.4.
Прежде всего, для подачи напряжения зарядки на аккумулятор включается
часть 8 переключателя зарядки и напряжение от входных клемм А1, А2
поступает на элементы 1-3 аккумулятора. Детекторы 4-6 избыточного заряда
определяют, не превышает ли напряжение на каком-либо элементе 1-3
эталонное напряжение, указывающее состояние перезарядки, и в случае
превышения эталонного напряжения передает сигнал избыточного напряжения
на контроллер 7 зарядки.
Когда на контроллер 7 зарядки с любого из детекторов 4-6 избыточного напряжения поступает сигнал избыточного
напряжения, контроллер переводит часть 8 переключателя зарядки в
положение «выключено» и подача напряжения зарядки на элементы 1-3
аккумулятора прекращается. Если детекторы 4-6 избыточного напряжения не
обнаруживают на элементах 1-3 аккумулятора превышения эталонного
напряжения, указывающего состояние перезарядки, часть 8 переключателя
зарядки остается в положении «включено».
Описанная конфигурация устройства используется не только в схеме, представленной на фиг.4, но
также и в описании к японскому патенту №2007-14091, представляющему
обычную технологию контроля напряжения каждого элемента батареи путем
непосредственного определения напряжения каждого элемента батареи
компаратором напряжения для выявления состояния перезарядки.
Между прочим, так как в схеме, показанной на фиг.4 или в японском патенте
№2007-14091, для выявления состояния перезарядки каждого элемента
аккумулятора контролируется напряжение на каждом элементе аккумулятора,
то при различной величине напряжения на элементах аккумулятора
вследствие повреждения аккумулятора или другой подобной причины,
приводящей к возникновению потребления тока этим участком схемы, этот
участок схемы является определяющим, находится ли элемент аккумулятора в
состоянии перезарядки или нет. В результате ток, потребляемый участком
схемы, является током зарядки и разрядки элементов аккумулятора и,
следовательно, этот участок схемы сам нарушает баланс напряжения между
элементами.
Допустим, например, что имеется схема зарядки, в которой детекторы 4-6 избыточного напряжения для обнаружения напряжения
трех элементов 1-3 литий-ионных аккумуляторов, соединенных
последовательно, подключены непосредственно к элементам 1-3 литий-ионных
аккумуляторов, как показано на фиг.4. В этом случае, если выполняется
соотношение токов в уравнении 1, где ток I1a, протекающий через детектор
4 избыточного напряжения, соответствующий элементу 1 аккумулятора, токи
I2a и I2b, протекающие через детектор 5 избыточного напряжения,
соответствующие элементу 2 аккумулятора, и токи I3a и I3b, протекающие
через детектор 6 избыточного заряда, соответствующие элементу 3
аккумулятора, то токи зарядки и разрядки I1 и I2 не протекают через
каждый элемент аккумулятора.
Уравнение 1
I2a+I2b=I1a
I3a+I3b=I2a
Однако если напряжения на элементах 1-3 аккумулятора не равны вследствие
повреждения любого из элементов аккумулятора или колебания напряжения,
или в том случае, когда не выполняется уравнение 1, контроллер 7 зарядки
направляет токи зарядки/разрядки I1 и I2 через элементы 1 и 2
аккумулятора и заряжает и разряжает элементы 1 и 2 аккумулятора.
СУЩНОСТЬ ИЗОБРЕТЕНИЯ
Для решения описанных проблем предложено настоящее изобретение,
представляющее собой схему зарядки для аккумуляторной батареи, в которой
осуществляется контроль напряжения средней точки между элементами
аккумуляторной батареи, соединенными последовательно, и имеется
возможность запрета протекания тока зарядки/разрядки от средней точки к
каждому элементу аккумулятора путем подключения к средней точке
операционного усилителя. Другой целью настоящего изобретения является
выбор повторителя напряжения с операционным усилителем и
npn-транзистором и использование выхода повторителя напряжения для
создания основы схемы, которая обнаруживает и сравнивает напряжения,
чтобы избыточное напряжение на каждом элементе аккумулятора могло быть
обнаружено с высокой точностью без выполнения сложных расчетов.
Для достижения указанных целей настоящее изобретение представляет собой
схему защиты от перезарядки вторичной аккумуляторной батареи,
предназначенную для защиты аккумуляторной батареи, состоящей из
множества соединенных последовательно элементов аккумулятора, имеющую
средство обнаружения избыточного напряжения для обнаружения, для каждого
элемента аккумулятора, напряжения элемента аккумулятора и определения,
равно ли это напряжение или выше эталонного напряжения, указывающего
состояние перезарядки, причем схема защиты от перезарядки дополнительно
имеет средство управления зарядкой для прекращения зарядки множества
элементов аккумулятора в том случае, если любым из средств обнаружения
избыточного напряжения будет определено, что напряжение на элементе
аккумулятора равно или выше эталонного напряжения и повторитель
напряжения, частью которого является операционный усилитель, служащий в
качестве элемента с высоким входным сопротивлением, а напряжение в
средней точке между двумя соседними элементами аккумулятора является
входным напряжением повторителя напряжения, и выходное напряжение
повторителя подается на средство обнаружения избыточного напряжения.
В схеме защиты от перегрузки вторичной аккумуляторной батареи с
описанными выше характеристиками напряжение средней точки между
множеством последовательно соединенных элементов аккумулятора
обнаруживают операционные усилители, а затем производится преобразование
сопротивления, чтобы токи, текущие от средней точки и к средней точке,
препятствовали друг другу, а входной/выходной ток от средней точки
элементов аккумулятора к каждому элементу был запрещен. Таким образом, в
схеме зарядки с пассивными элементами можно предотвратить ухудшение
характеристик схемы, вызванное поглощением тока. В данном случае
считается, что повторитель напряжения имеет высокое входное
сопротивление и коэффициент усиления 1. Это предположение основывается
на свойствах повторителя напряжения, определяющихся технологией.
Одной особенностью описанного выше изобретения схемы защиты от перезарядки
аккумуляторной батареи является то, что повторитель напряжения имеет
npn-транзистор, а выходная клемма операционного усилителя соединена с
базой npn-транзистора.
В соответствии с описанной выше особенностью несмотря на то, что напряжение на выходе операционного
усилителя составляет около 70% напряжения питания, npn-транзистор,
соединен с выходом операционного усилителя для настройки повторителя
напряжения таким образом, чтобы компенсировать потери в операционном
усилителе. Следовательно, даже в том случае, если напряжение на
аккумуляторе будет иметь самое высокое значение или будет равно нулю при
коротком замыкании аккумулятора, на напряжение в средней точке будет
воздействовать точное преобразование сопротивления и напряжение каждого
элемента аккумулятора может быть определено с высокой степенью точности.
Другой особенностью описанной выше схемы защиты от перезарядки аккумуляторной
батареи является то, что аккумуляторная батарея состоит из
последовательного соединения множества элементов аккумулятора, и
плюсовой и минусовой выводы находятся, соответственно, с двух сторон
последовательного соединения, и что основой средства обнаружения
избыточного напряжения для обнаружения напряжения каждого второго и
последующего элемента аккумуляторной батареи, следующего от минусовой
клеммы, является выходное напряжение повторителя напряжения.
В соответствии с описанной выше особенностью, если аккумуляторная батарея
находится в состоянии перезарядки, основой для определения избыточного
напряжения каждого элемента аккумулятора средством обнаружения
избыточного напряжения является напряжение на выходе повторителя
напряжения, состоящего из операционного усилителя и npn-транзистора. В
результате избыточное напряжение каждого элемента аккумулятора может
быть определено с высокой степенью точности без сложных расчетов.
Еще одной особенностью данного изобретения, в котором в схеме защиты от
перезарядки аккумуляторной батареи основой средства обнаружения
избыточного напряжения служит напряжение на выходе повторителя
напряжения, является то, что схема защиты от перезарядки имеет
сопротивление обнаружения тока зарядки для обнаружения тока зарядки,
один конец которого соединен с клеммой, запитанной током зарядки
снаружи, и другой конец с минусовой клеммой, и что эмиттер
npn-транзистора соединен с одним концом сопротивления обнаружения тока
зарядки.
Описанная выше особенность позволяет исключить напряжение насыщения между коллектором и эмиттером npn-транзистора в том
случае, когда на одном из последовательно соединенных элементов
аккумулятора возникает короткое замыкание (напряжение равно 0 В). В
частности, напряжение на входной клемме сопротивления обнаружения тока, к
которому подключено напряжение питания от зарядного устройства или
подобного ему, ниже, чем напряжение на минусовом выводе (обозначенном
здесь как отрицательный электрод), на величину тока i, умноженную на
величину сопротивления обнаружения тока, где i - является током зарядки,
протекающим к аккумулятору. Следовательно, при подсоединении эмиттера
npn-транзистора к входному выводу сопротивления обнаружения тока,
напряжение на коллекторе npn-транзистора будет контролироваться такой же
величиной напряжения, как напряжение отрицательного электрода, так что
будет исключена разница напряжений из-за напряжения насыщения.
Еще одной особенностью данного изобретения схемы защиты от перезарядки
аккумуляторной батареи с описанными выше основными характеристиками
является то, что схема защиты от перезарядки имеет часть переключателя
зарядки, который включается/выключается для зарядки аккумулятора, и
когда определено, что напряжение элемента аккумулятора, обнаруженного
любым из средств обнаружения избыточного напряжения, равно или выше
эталонного напряжения, средство управления зарядкой осуществляет
управление выключением части переключателя зарядки для прекращения
зарядки элементов аккумулятора.
В соответствии с описанной выше особенностью, когда средство обнаружения избыточного напряжения
определяет, что фактическое напряжение на элементе аккумулятора является
избыточным напряжением, средство управления зарядки осуществляет
управление включения части переключателя зарядки, причем часть
переключателя зарядки сконфигурирована pmos-транзистором и т.п. таким
образом, что ток зарядки, подаваемый на второй аккумулятор, может быть
легко блокирован.
Еще одной особенностью изобретения является то, что схема защиты от перезарядки аккумуляторной батареи, имеющая
описанные выше характеристики, содержит часть переключателя разрядки,
которая включается/выключается для разрядки аккумулятора, и средство
обнаружения чрезмерной разрядки для определения любым средством
обнаружения избыточного напряжения равна или менее эталонного значения
величина напряжения в состоянии чрезмерной разрядки, и когда средство
обнаружения чрезмерной разрядки определяет, что напряжение на любом
элементе аккумулятора равно или ниже эталонного значения, указывающего
состояние чрезмерной зарядки, средство управления зарядки переводит
часть переключателя разрядки в положение «выключено».
В соответствии с описанной выше особенностью защита от перезарядки
осуществляется путем обнаружения избыточного напряжения на каждом
элементе аккумулятора, а состояние чрезмерной разрядки определяется на
основе напряжения разрядки на аккумуляторной батарее, когда она
находится в состоянии перезарядки. Таким же образом аккумуляторная
батарея может быть защищена от перехода в состояние чрезмерной разрядки.
Здесь состояние разрядки означает, что аккумуляторная батарея разряжается
путем перевода средством управления зарядки части переключателя зарядки в
положение «выключено» и одновременного перевода части переключателя
разрядки в положение «включено». Следовательно, когда фактическое
напряжение на элементе аккумулятора, определяемое при разрядке
аккумуляторной батареи, меньше или равно эталонному напряжению,
указывающему состояние чрезмерной разрядки, средство обнаружения
чрезмерной разрядки выключает часть переключателя разрядки для
прекращения разрядки.
В соответствии с настоящим изобретением напряжение в средней точке между множеством элементов аккумулятора,
соединенных последовательно, обнаруживается операционным усилителем и
затем происходит преобразование сопротивления таким образом, чтобы
запретить протекание тока к средней точке и от средней точки и
протекание входного/выходного тока от средней точки между элементами
аккумулятора к каждому элементу аккумулятора. Соответственно, в схеме
зарядки с пассивными компонентами может быть предотвращено искажение
характеристик тока, вызванных поглощением тока.
Далее, при определении состояния перезарядки аккумуляторной батареи для
определения, является ли напряжение на каждом элементе аккумулятора
избыточным напряжением, основой средства обнаружения избыточного
напряжения служит вывод повторителя напряжения с операционным усилителем
и npn-транзистором. В результате избыточное напряжение каждого элемента
аккумулятора может быть определено с высокой степенью точности без
выполнения сложных расчетов.
Дополнительно, хотя напряжение на выходе операционного усилителя составляет приблизительно 70% напряжения
питания, для того чтобы компенсировать потери в операционном усилителе,
npn-транзистор соединен с выходом операционного усилителя, входящего в
состав повторителя напряжения. Следовательно, даже в том случае, если
напряжение на аккумуляторной батарее будет наивысшим из-за короткого
замыкания аккумулятора (напряжение равно 0 В), на напряжение в средней
точке окажет воздействие преобразование сопротивления и напряжение на
каждом элементе аккумулятора может быть определено с высокой степенью
точности.
Если соединенные элементы аккумулятора включают в себя короткозамкнутый элемент (напряжение равно 0 В), между коллектором и
эмиттером npn-транзистора возникает напряжение насыщения, которое трудно
исключить из-за характеристик прибора. В частности, если даже
транзистор находится в полностью включенном состоянии, когда происходит
замыкание аккумулятора, из-за напряжения насыщения между коллектором и
эмиттером, напряжение коллектора npn-транзистора больше напряжения
эмиттера приблизительно на величину нескольких десятков милливольт.
Однако напряжение на входной клемме сопротивления обнаружения тока меньше, чем
напряжение на отрицательном электроде на величину тока i, умноженную на
величину сопротивления сопротивления обнаружения тока, где i -
протекающий через аккумулятор ток зарядки. Следовательно, при соединении
эмиттера npn-транзистора с входной клеммой упомянутого сопротивления
обнаружения тока напряжение на коллекторе npn-транзистора может
регулироваться такой же величиной напряжения, как и напряжение на
отрицательном электроде, так что будет исключено различие, вызванное
напряжением насыщения.